





應用范圍:高溫多效蒸發器廣泛應用于化工、醫藥、輕工、食品、石化、冶金等行業,可對不同物料及廢液進行蒸發濃縮;
產品規格:高溫多效蒸發器規格型號可根據用戶方的技術規格要求制定。
高溫多效蒸發器應用領域
高溫多效蒸發器廣泛應用于化工、醫藥、輕工、食品、石化、冶金等行業,可對不同物料及廢液進行蒸發濃縮;雙誠環保依據豐富的設計經驗和雄厚的技術實力,針對不同的物料特性,進行專業理化分析,結合處理量及綜合投資等情況制定不同處理工藝,為客戶設計多種類型的蒸發器。

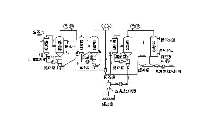
高溫多效蒸發器工作原理
高溫多效蒸發器是將多臺蒸發器首尾相接,串聯操作的蒸發系統,除第-效使用加熱蒸汽外,其余各效均利用上一效產生的二次蒸汽,末效二次蒸汽用于物料預熱,不但節約生蒸汽,也節約冷卻水用量。

高溫多效蒸發器傳熱系數高、蒸發溫度低、料液受熱溫和、受熱時間短,高溫多效蒸發器適合蒸發熱敏性、粘滯性、發泡性、易結垢的物料;實際應用中可設計成不同壓力的雙效、三效、四效蒸發器,形式分為自然循環、強制循環、降膜蒸發、組合蒸發,流程可分為順流、逆流、平流、混流等;綜合考慮能耗和設備投資,達到投資經濟、運行可靠,符合環保要求。
高溫多效蒸發器系統優點
1、蒸發溫度低,熱量得到充分利用,料液受熱溫和,適用于熱敏性物料濃縮;高溫多效蒸發器設備連續進出料,料液在設備內一次通過即可達到所需濃度;
2、物料濃縮比大,濃縮時間短;
3、設置獨特的除沫裝置,防止跑斗,適用于發泡性物料蒸發濃縮,避免泡沫形成;
4、高溫多效蒸發器采用直立落地式結構,整套設備結構緊湊,占地面積小,布局簡單流暢;設備可配備CIP清洗系統,實現就地清洗,整套設備操作方便,無死角。